新闻动态

  • WAX-100系列压差变送器校准办法

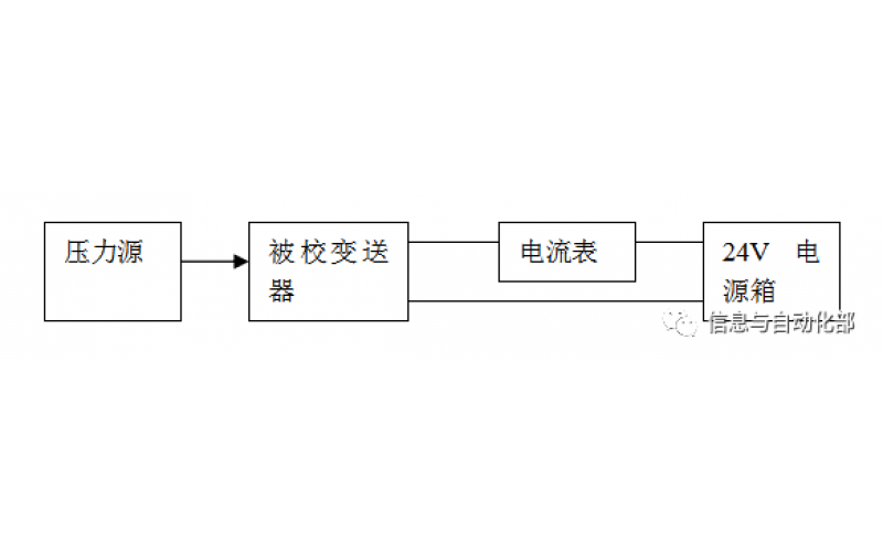
    WAX-100系列压差变送器校准办法 本办法适用于本公司生产现场运行中、简单修理后及新购进的压差变送器的校准。

    2022-03-21 mk体育在线注册,mk体育(中国)

  • 费希尔(FISHER)阀门定位器调试方法

    费希尔(FISHER)阀门定位器调试方法

    2022-03-20 mk体育在线注册,mk体育(中国)

  • CCS系统强制和恢复操作步骤

    CCS系统强制和恢复操作步骤

    2022-03-19 mk体育在线注册,mk体育(中国)

  • DCS系统操作步骤

    电脑热启动:同时按CTRL+ALT+DEL或冷启动电脑电源 ,如果是操作站会默认进入计算机用户oper,进入后休眠90秒,自动进入用户选择,默认OPER或SUPV 输入密码OPER1或SUPV1即可

    2022-03-19 mk体育在线注册,mk体育(中国)

  • LNB500系列靶式流量计的流量公式及注意事项

    靶式流量计的选型须经计算,把实际流量转换成等量标准水的流量,然后按照选型表选择合适的尺寸及型号。

    2021-05-19 mk体育在线注册,mk体育(中国)

  • DSQN-16系列电磁流量计小知识

    DSQN-16电磁流量计是根据法拉第电磁感应定律测量管内导电介质体积流量的感应式仪表。电磁流量计的优点是压损极小,可测流量范围大。最大流量与最小流量的比值一般为20:1以上,适用的工业管径范围宽,最大可达3m,输出信号和被测流量成线性,精确度较高,可测量电导率≥5μs/cm的酸、碱、盐溶液、水、污水、腐蚀性液体以及泥浆、矿浆、纸浆等的流体流量。但它不能测量气体、蒸汽以及纯净水的流量。

    2020-01-15 mk体育在线注册,mk体育(中国)

  • JXE-200系列超声波流量计在现场强烈干扰下不能使用吗?

    供电系统波动范围大,周围有变频器或强磁场干扰,接地线路错误?

    2019-08-08 mk体育在线注册,mk体育(中国)

  • 气体质量流量计的注意事项

    气体质量流量计的主要特点是不受温度与压力变动的影响,其显示读数直接指示气体的质量流量,其安装在管路中记录流过的气体量。

    2018-01-03 mk体育在线注册,mk体育(中国)

首页
产品
新闻
联系